CRAFTSMAN CMXGGAS030729 3500RunningWatt Gasoline Portable Generator

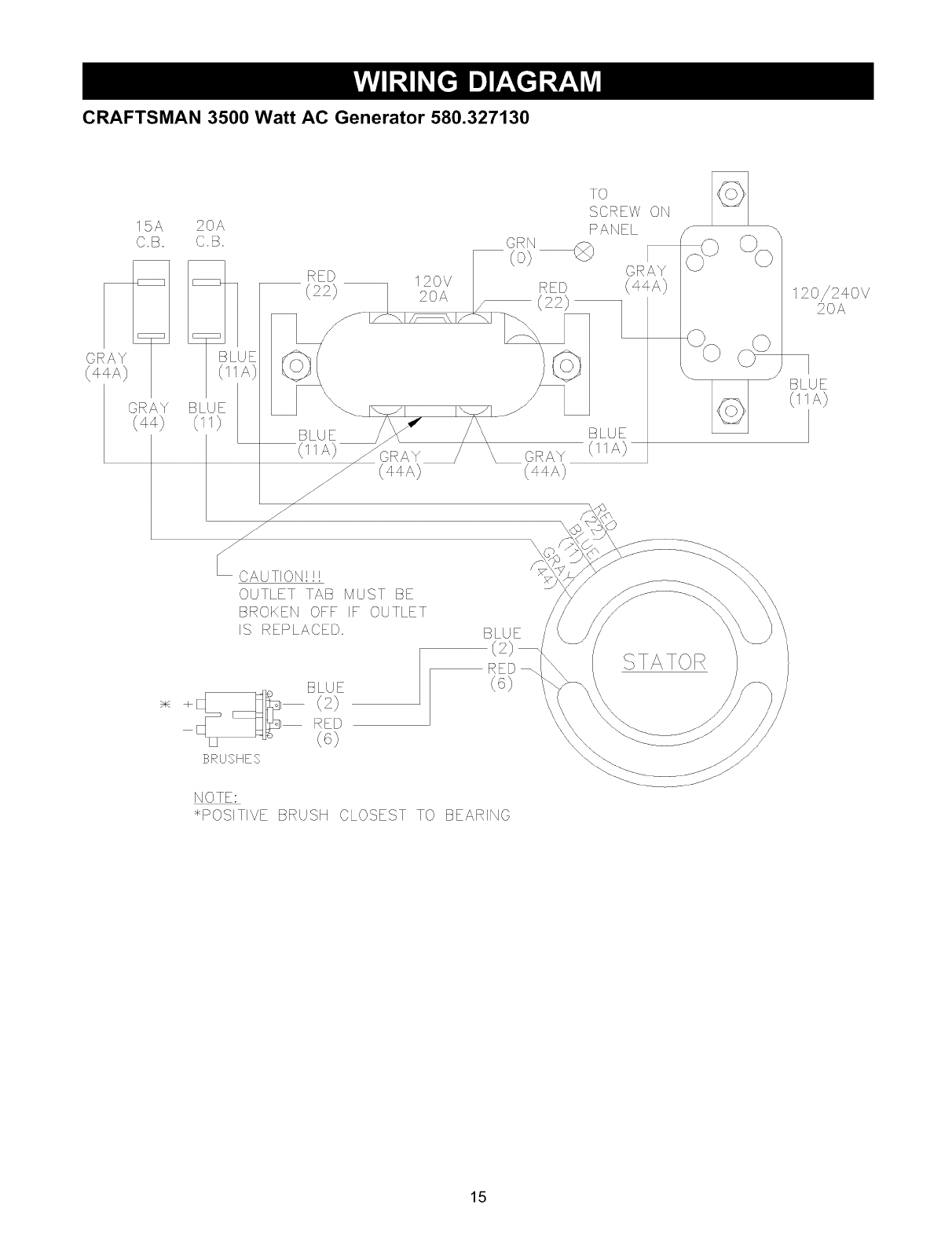
Craftsman 3500 Watt Generator Manual. Craftsman 580327130 User Manual 3500 WATT A C GENERATOR Manuals And 3500 watt ac generator (40 pages) Portable Generator Craftsman GMXPTXA1201 Instruction Manual Page 17 CRAFTSMAN 3500 Watt AC Generator 580.327130 Main Unit — Parts List Item Part # Qty

CRAFTSMAN 3500 WATT GAS GENERATOR NEEDS WORK
CRAFTSMAN 3500 WATT GAS GENERATOR NEEDS WORK from www.liveauctionworld.com

View and Download Craftsman CMXGGAS030731 operator's manual online View and Download Craftsman 580.327130 operator's manual online

CRAFTSMAN 3500 WATT GAS GENERATOR NEEDS WORK

View and Download Craftsman 580.327130 operator's manual online Home:Tool Parts:Craftsman Parts:Craftsman CRAFTSMAN 3500 WATT A-C GENERATOR Manual Owner manual PDF of Craftsman CMXGGASD30729 3500-Watt Gasoline Portable Generator

Craftsman 580327130 User Manual 3500 WATT A C GENERATOR Manuals And. Download or read online manual, installation instructions, specifications, pictures and questions and answers Home:Tool Parts:Craftsman Parts:Craftsman CRAFTSMAN 3500 WATT A-C GENERATOR Manual

CRAFTSMAN 3500Watt Gasoline Portable Generator with Briggs & Stratton. This generator is designed with high-quality materials to ensure long-lasting performance. PDF File Manual, 36 pages, Read Online | Download pdf file